This article introduces voltage regulation in DC power supplies, focusing on Zener diode-based regulator circuits. It discusses no-load and loaded conditions, input voltage variations, and their impact on output stability.
The DC output of an unregulated power supply has a tendency to change value under normal operating conditions. Changes in AC input voltage and variations in the load are primarily responsible for these fluctuations. In some power supply applications, voltage changes do not represent a serious problem. In many electronic circuits, voltage changes may cause improper operation. A stable DC voltage can be achieved through a voltage regulator, which is the fourth function in the power supply block diagram, as shown in Figure 1.
Zener Diode as a Voltage Regulator Operation
A number of voltage regulator circuits have been developed for use in power supplies. One very common method of regulation employs a Zener diode. Figure 1 shows this type of regulator located between the filter and the load. The Zener diode is connected in parallel, or shunt, with $R_{L}$.

Figure 1. Zener Diode as Voltage Regulator Circuit Diagram
This regulator requires only a Zener diode ($D_{Z}$) and a series resistor ($R_{S}$). Note that $D_{Z}$ is placed across the filter circuit in the reverse-bias direction. Connected in this way, the diode goes into conduction only when it reaches the Zener breakdown voltage $V_{Z}$. This voltage then remains constant for a large range of Zener current ($I_{Z}$). Regulation is achieved by altering the conduction of $I_{Z}$ through the Zener diode. The combined $I_{Z}$ and load current ($I_{L}$) must pass through the series resistor. This current value then determines the amount of voltage drop across $R_{S}$. Variations in current through $R_{S}$ are used to keep the output voltage at a constant value.
No-Load Operation
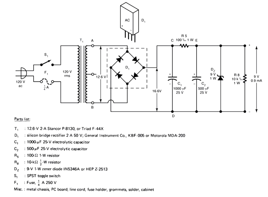
A schematic of a 9-V regulated power supply is shown in Figure 2. This circuit derives its input voltage from a 12.6-V transformer. Rectification is achieved by a self-contained bridge-rectifier assembly. Filtering is accomplished by an RC filter. The series resistor of this circuit has two functions: it couples capacitors $C_{1}$ and $C_{2}$ in the filter circuit, and it serves as the series resistor ($R_{S}$) for the regulator circuit. Diode $D_{Z}$ is a 9 V and 1 W Zener diode.

Figure 2. Schematic of 9 Volt Power Supply
The operation of the regulated power supply is similar to that of the bridge circuit. Full-wave DC output from the rectifier is applied to $C_{1}$ of the filter circuit. $C_{1}$ then charges to the peak value of the RMS input less the voltage drop across two silicon diodes (1.2 V). This represents a DC input value ($V_{dc (in)}$) of 16.6 V:
$$ V_{dc (in)} = (V_{sec} \times 1.414) – 1.2 V = (12.6 V \times 1.414) – 1.2 V = 16.6 V $$
$R_{S}$, therefore, has a voltage drop of 7.6 V:
$$ V_{RS} = V_{dc (in)} – V_{DZ} = 16.6 V – 9 V = 7.6 V $$
This represents a total current flow passing through $R_{S}$ of 0.076 A, or 76 mA:
$$ I_{RS} = \frac{V_{RS}}{R_S} = \frac{7.6V}{100\ \Omega} = 76 mA $$
With the bleeder resistor, $R_{L}$, serving as a fixed load, there is 0.9 mA, or 0.0009 A, of load current ($I_{L}$):
$$ I_{L} = \frac{V_{DZ}}{R_{L}} = \frac{9V}{10k\Omega} = 0.9 mA $$
The current passing through the Zener diode can be calculated by subtracting the load current ($I_{L}$) from the series resistor current ($I_{RS}$). Current passing through the Zener diode is, therefore, 0.0751 A, or 75.1 mA:
$$ I_{Z} = I_{RS} – I_{L} = 0.076 A – 0.0009 A = 75.1 mA $$
Nine volts DC will then appear at the two output terminals of the power supply. This represents the no-load (NL) condition of operation.
Zener Diode Voltage Regulator Example
What is the value of the current passing through the Zener diode under no-load conditions in Figure 2?
Solution
Calculate the DC output from the rectifier, which is applied to $C_{1}$:
$$ V_{dc(in)} = (V_{sec} \times 1.414) – 1.2V = (24V \times 1.414) – 1.2V = 32.74 V $$
Determine the voltage drop across $R_{S}$:
$$ V_{RS} = V_{dc(in)} – V_{DZ} = 32.74V – 9V = 23.74 V $$
Calculate the current passing through $R_{S}$:
$$ I_{RS} = \frac{V_{RS}}{R_{S}} = \frac{23.74V}{1000\Omega} = 23.74 mA $$
Determine the current passing through $R_{L}$:
$$ I_{L} = \frac{V_{DZ}}{R_{L}} = \frac{9V}{10k\Omega} = 0.9 mA $$
Determine the current passing through the Zener diode:
$$ I_{Z} = I_{RS} – I_{L} = 23.74mA – 0.9mA = 22.84 mA $$
The total current flowing through the Zener diode under no-load conditions is 22.84 mA.
Key Takeaways
Zener diode voltage regulators are essential for ensuring consistent DC output in power supplies, especially when faced with varying input voltage or load conditions. Their ability to clamp the voltage to a fixed level makes them highly useful in low-power circuits and sensitive electronic devices.